机翼蒙皮作为飞机气动结构的重要部分,其性能质量关乎飞行安全。蒙皮相当于飞机的“皮肤”,多用于飞机机翼、机身等剖面结构上,蒙皮破损会导致飞机良好的气动性能被破坏,损伤部位强度下降,危及飞行安全。因此需要对机翼蒙皮材料进行性能测试,验证材料性能。

随着航空技术的飞速发展,飞机在货物运输和旅客运输方面扮演着一个非常重要的角色。飞机在高速飞行时由于气体与蒙皮材料表面摩擦,使大量的动能转变为热能并传递到蒙皮表面,所以蒙皮材料在不同攻角、风速、温度中都会受到一定的影响。科研人员在研究蒙皮材料性能过程中,急需要了解其在不同工况下结构的力学特性。通过千眼狼PMLAB光学应变测量系统(DIC)可以进一步了解机翼蒙皮性能,实现机翼的多种变形检测,增强飞机机动能力,适应不同环境和任务下的飞行需求。飞机制造依赖于关键部件的质量把控,为了飞行安全各零部件设计及材料应变测试,需要借助先进的测量与分析方法,将测量分析数据应用于优化制造设计中。

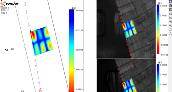
某高校科研团队通过千眼狼PMLAB光学应变测量系统研究机翼蒙皮在掠角7°时,攻角、风速、温度对其性能的影响,在风洞飞机柔性蒙皮测试实验中,了解不同工况下机翼结构力学特性,得到改变温度、攻角、风速中单一变量条件下的离面位移结果(获得蒙皮变形、振动等模态参数信息),为提升飞机机翼性能提供了重要实验数据。
